Headerlogo Forum


  AntwortenNeues ThemaUmfrage

> Ladeanlage und blinker ohne Zündschloss
Muellty89
Geschrieben am: 29.08.2009, 15:17
Zitat


Newbie
*

Gruppe: Mitglieder
Beiträge: 21
Mitgliedsnummer.: 2532
Mitglied seit: 02.08.2009



Hallo,
Habe mal ne frage ich baue mir gerade ein S51 zusammen ohne Zündschloss
will aber eine Ladeanlage eine Batterie und blinker verbauen, funktioniert das
ohne schloss und wie verkabel ich den Spaß?

Danke für Eure Hilfe!!!
PME-Mail
Top
KaitoKuroba
Geschrieben am: 29.08.2009, 16:05
Zitat


Advanced Member
***

Gruppe: Mitglieder
Beiträge: 350
Mitgliedsnummer.: 2530
Mitglied seit: 01.08.2009



Hab mal eben in die Schaltpläne geschaut. Gehen müsste es ansich, da beide Versionen der LiMa die nötige Leistung dazu hergeben. In deinem Herzkasten müsste am Leitungsverbinder ein rot/gelbes Kabel von der LiMa kommen. Dort kannst du die Ladeanlage anschließen.


--------------------
Warum ich keinen Reiskocher fahren will?

S chneller
I nteressanter
M echanisch solider
S ound!
O ffroadtauglich
N unmal einfach besser :)
PME-MailICQMSN
Top
Muellty89
Geschrieben am: 29.08.2009, 20:10
Zitat


Newbie
*

Gruppe: Mitglieder
Beiträge: 21
Mitgliedsnummer.: 2532
Mitglied seit: 02.08.2009



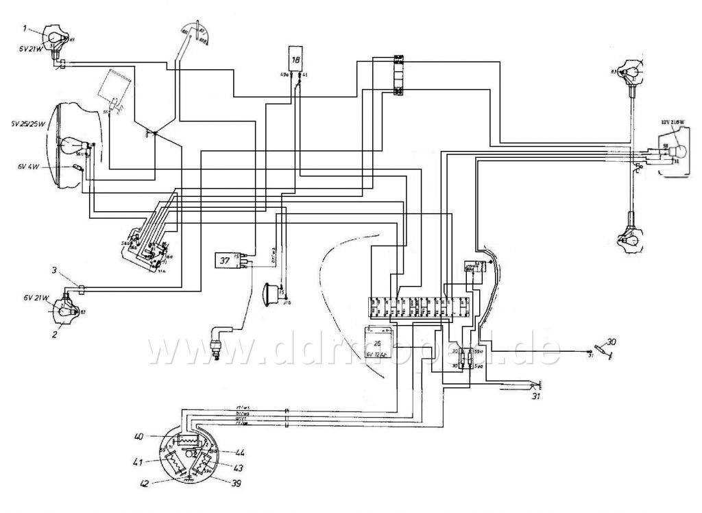
Ja aber es geht ja ein Kabel zum Zündschloss was ich rot gefärbt habe, was ist denn damit?

Angefügtes Bild
Angefügtes Bild
PME-Mail
Top
Muellty89
Geschrieben am: 29.08.2009, 21:41
Zitat


Newbie
*

Gruppe: Mitglieder
Beiträge: 21
Mitgliedsnummer.: 2532
Mitglied seit: 02.08.2009



Und wie mache ich das mit dem blinkgeber?
PME-Mail
Top
KaitoKuroba
Geschrieben am: 29.08.2009, 22:26
Zitat


Advanced Member
***

Gruppe: Mitglieder
Beiträge: 350
Mitgliedsnummer.: 2530
Mitglied seit: 01.08.2009



Das rote Kabel ist für dich uninteressant, da du es nicht benötigst. Es ist der Überspannungsschutz für das Rücklicht und die Tachobeleuchtung. Die werden bei deiner S51 N aber über eine andere Spule versort und sind bauaurtbedingt dort bereits gegen Überspannung geschützt. Diese beiden Anschlüsse an deiner zukünftigen Ladeanlage werden frei bleiben.

Den Blinkgeber schließt du zwischen Ladeanlage und der Batteriesicherung an. Im Grunde genommen wie im Schaltplan, nur ohne den Zündlichtschalter dazwischen.

Hier zeigt sich übrigens auch die Schwachstelle der Nachrüstung ohne Zündlichtschalter. Der Blinkgeber ist permanent mit Strom versorgt, da er direkt an der Batterie hängt, die er wiederum für seinen Betrieb braucht. Spaßvögel (und damit meine ich leider nicht die Schwalbe-Fahrer) können daher jederzeit deinen Blinker anmachen und die Batterie leer nuddeln. Ist die erstmal tiefendladen, kannst du sie getrost wegfeuern. Du solltest also irgendwo noch nen kleinen Schalter verstecken, mit dem du den Blinkgeber abschalten kannst. Den Lichtschalter kannst du dabei schonmal vergessen, da der an der anderen Lichtspule hängt.

Was allenfalls als automatische Lösung funktionieren könnte, wäre ein 6V-Relais, welches du an die Lichtspule hängst und welches den Kontakt zum Blinkgeber unterbricht. Das darf aber nicht zu viel Saft schlucken, da die Lampen auch noch ihren Strom brauchen. Sobald der Motor aus ist, unterbricht das Relais auch sofort den Blinkgeber und die Batterie ist wieder gegen Spaßentladungen gesichert. Bei dem Relais musst du aber darauf achten, dass es nicht empfindlich auf Spannungsschwankungen reagiert. Denen wird es nämlich zwangsläufig ausgesetzt sein.


Gruß
Chris


--------------------
Warum ich keinen Reiskocher fahren will?

S chneller
I nteressanter
M echanisch solider
S ound!
O ffroadtauglich
N unmal einfach besser :)
PME-MailICQMSN
Top
Muellty89
Geschrieben am: 30.08.2009, 00:17
Zitat


Newbie
*

Gruppe: Mitglieder
Beiträge: 21
Mitgliedsnummer.: 2532
Mitglied seit: 02.08.2009



Ey Danke du hast mir echt geholfen!!!!
PME-Mail
Top
Muellty89
Geschrieben am: 30.08.2009, 16:33
Zitat


Newbie
*

Gruppe: Mitglieder
Beiträge: 21
Mitgliedsnummer.: 2532
Mitglied seit: 02.08.2009



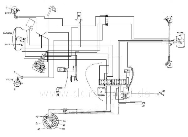
aber du könntest mal trotzdem meinen schaltplan angucken und sogen ob das so
hinhauen würde ist zwar ein bischen wild

Angefügtes Bild
Angefügtes Bild
PME-Mail
Top
Muellty89
Geschrieben am: 30.08.2009, 16:53
Zitat


Newbie
*

Gruppe: Mitglieder
Beiträge: 21
Mitgliedsnummer.: 2532
Mitglied seit: 02.08.2009



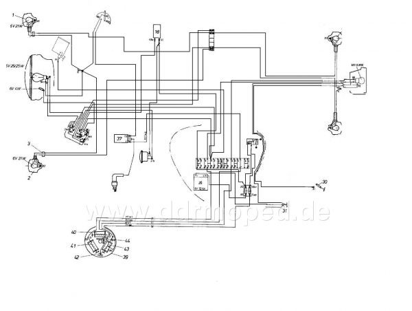
Hab nen fehler gesehen, hier die korrektur!

Angefügtes Bild
Angefügtes Bild
PME-Mail
Top
KaitoKuroba
Geschrieben am: 31.08.2009, 14:23
Zitat


Advanced Member
***

Gruppe: Mitglieder
Beiträge: 350
Mitgliedsnummer.: 2530
Mitglied seit: 01.08.2009



Da sind noch ein paar Dinge drin, die du nochmal ändern müsstest.

1. Dein "Lichtschalter" stammt wohl aus nem S50 B Schaltplan und ist dort der Blinkschalter. Bei der S51 N befinden sich dort aber der Hauptlichtschalter und der Zündunterbrecher. Lass diese einfach so, wie sie momentan verkabelt sind. Da musst du nichts dran verändern.

2. Klemme 56 vom Abblendlichtschalter (geht bei dir momentan direkt zur Lichtspule) muss an den Hauptlichtschalter angeschlossen werden. Du kannst es auch so machen, wie du es eingezeichnet hast, wirst dann aber dein Licht nicht abschalten können.

3. Du hast da irgendwo ein Standlicht verkabelt (Die kleine 4 Watt-Birne vorne). Kannst du wieder rausschmeißen, da du die eh nicht drin hast.

4. Bei der S51 B und C ist ne Lichthupe mit dabei. In deinem Schaltplan ebenfalls. Den Taster musst du lahmlegen, da du keinen Zündlichtschalter hast. Bei den B und C Modellen wird durch diesen verhindert dass du durch drücken der Lichthupe gleichzeitig Fern- und Abblendlicht anschalten kannst, wenn du mit Licht fährst. Diese Möglichkeit hast du nicht. Die Lichtspule gibt allerdings nur ca. 31 Watt Leistung ab und kann daher nicht beide Lampen mit je 25 Watt befeuern. Auch ein Anschließen an die Batterie ist gefährlich und sollte auf keinen Fall gemacht werden. Fährst du mit Fernlicht UND drückst die Lichthupe, haust du deiner Batterie ne volle Ladung Wechselspannung um die Ohren. Das wird sie dann garnicht mögen. Also -> Lichthupe nicht anschließen.

5. Das rechte Kabel an deiner Ladeanlage wäre für den Leistungsbegrenzer zuständig. Da du den aber nicht nutzt, brauchst du das Kabel auch nicht. Kann auch wieder weg.

6. Da du bei deiner S51 N an der Spule, an der die Batterie hängen wird, nur das Bremslicht hängen hast (bei B und C ist hier noch Tachobeleuchtung und Rücklicht mit dran), kannst du, wenn du willst, die Ladeanlage auch bedenkenlos an "viel Ladung" verkabeln. Das ist normalerweise zwar nicht nötig, aber solltest du feststellen, dass deine Batterie häufig zu stark entladen wird (langsamer Blinkinterval, krächzende Hupe), hast du diese Option als Problemlösung zur Verfügung.



Das wäre jetzt alles, was mir aufgefallen ist. Viel Spaß beim Korrigieren und dem anschließenden Verkabeln. thumbsup.gif

Gruß
Chris


--------------------
Warum ich keinen Reiskocher fahren will?

S chneller
I nteressanter
M echanisch solider
S ound!
O ffroadtauglich
N unmal einfach besser :)
PME-MailICQMSN
Top
Muellty89
Geschrieben am: 31.08.2009, 18:30
Zitat


Newbie
*

Gruppe: Mitglieder
Beiträge: 21
Mitgliedsnummer.: 2532
Mitglied seit: 02.08.2009



Jo, ich wollte eigentlich die standlicht lampe an den schalter der lichthupe klemmen
und der Schalter von der S50 ist der licht schalter von der linkenseite und soll den tod-schalter darstellen!
PME-Mail
Top
Thema wird von 1 Benutzer(n) gelesen (1 Gäste und 0 Anonyme Benutzer)
0 Mitglieder:

Themen Optionen AntwortenNeues ThemaUmfrage

 





zur DDRMoped.de Startseite
Folge uns auf Facebook
Folge uns auf Twitter